无限注册视频赢三张,赢取三张神秘视频大奖!
亲爱的读者们,你是否曾在某个瞬间,梦想着只需轻轻一点...
2026-02-22
108
亲爱的读者们,你是否曾在某个瞬间,梦想着只需轻轻一点...
哦,亲爱的,你是否曾幻想过那个特别的时刻——当你的爱...
最近是不是你也遇到了这样的烦恼?打开百度视频,却发现...
你有没有想过,一顿美味的佳肴,如果没有一个精致的中餐...
你有没有想过,当你的窗户突然开始颤抖,那是一种怎样的...
你有没有看过那些让人心跳加速的女子游泳视频?那种水花...
哦,你有没有想过,在抖音、TikTok或者Insta...
你有没有想过,一道美味的红烧鱼,竟然可以让你在家轻松...
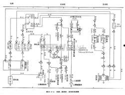
你有没有想过,汽车电路竟然也能通过视频来学习?没错,...
最近是不是觉得药理知识有点儿混乱,想找个地方好好梳理...